Register
Help
Remember Me?
What's New?
Home
The Front Page
Specifications & Brochures
Modern Day News
Historic Information
Technical Assistance
Forum
Blogs
Groups
Albums
3WW Shop
Advanced Criteria Search
Home
Technical Assistance
Wiring Diagrams
Honda
ATC110
If this is your first visit to 3WHeeLeR WoRLD, please take a moment and look around. Then consider
registering
so that you may make posts, and view the additional content available. Registration is free and will only take a few moments of your time. We have lot of content available on vintage 3-wheeled ATVs. Technical assistance such was wiring diagrams, old brochures and specifications, performance modifications, and much more. Alternatively, you may also
Login
now if you already have an account.
ATC110
by
Billy Golightly
View Profile
View Forum Posts
View Blog Entries
Visit Homepage
View Articles
Published on 12-24-2009 02:22 AM
0
Comments
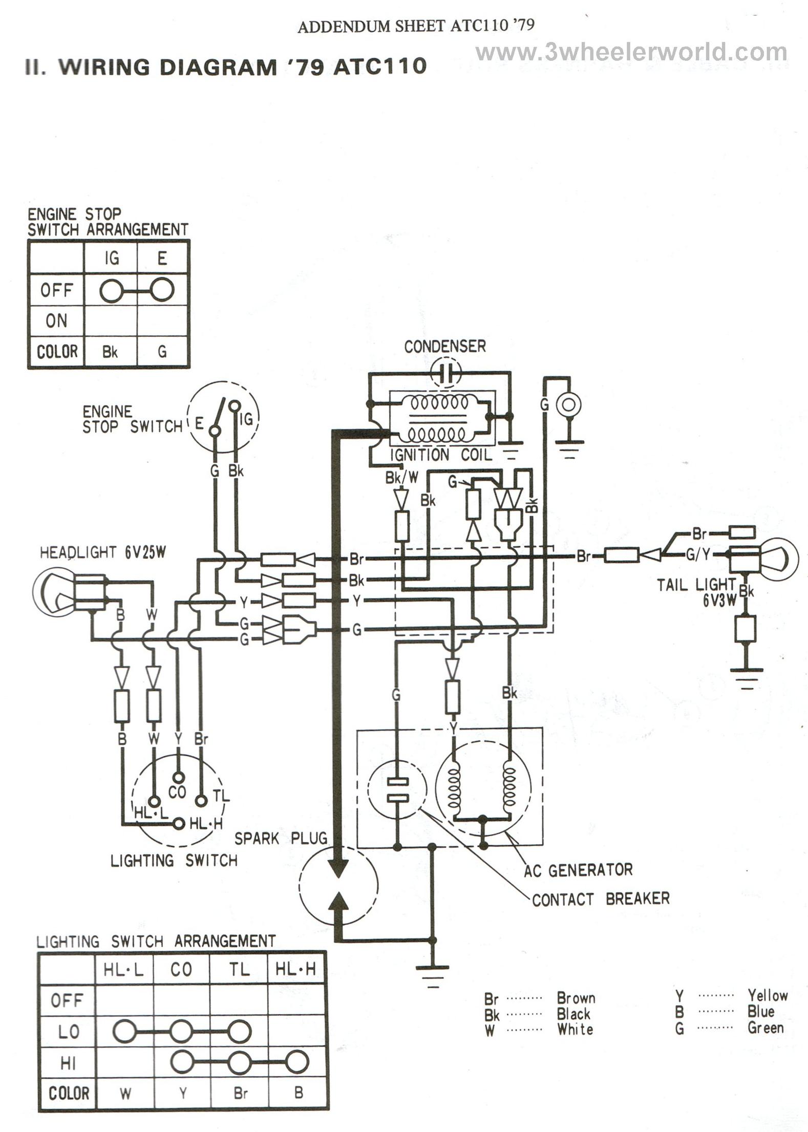
ATC110 1979 Thru 1980
ATC110 1979 Factory Diagram
ATC110 1981
ATC110 1981 Factory Diagram
ATC110 1982 Thru 1984
ATC110 1985
Categories:
ATC110
Navigation
Technical and wrenchin'!
3WW Archives / Old Site
Member provided services and products
VIN Decoding (Find your year/make/model!)
Shop Tricks (Make wrenching easier!)
General Technical Assistance
Honda Wiring Diagrams
Yamaha Wiring Diagrams
Kawasaki Wiring Diagrams
Suzuki Wiring Diagrams
Polaris Wiring Diagrams
Honda Specifications & Brochures
Yamaha, Kawasaki, Suzuki, Polaris Specifications
Yamah, Kawasaki, & Suzuki Brochures
Cool Stuff!
Trikefest @ Haspin Acres
Vintage Race Accounts
Tons of Honda ATC Brochures
ATV Consent Decree (Trike Ban)
Member's in the Media
Three-wheelers in Hollywood
The trike poem, "Ode to the Trike"
Modern Ride/Race Reports
Kearney Yamaha
Scanned Vintage Magazines
Mad Scientist's Lair
Top Tier Builds
Web links, other sites.
Explore the Unknown
The 1987 250R & 350X
The 1988 Big Red 250
Tiger ATC, LLC
Tricky Dick's Cagivas
JC Penny Trike
MTD Mudbug
Polaris Scrambler
The Avenger 1/4T
The Taurus Trike
High Performance Products
Talk with the Pro's
Q&A with Dean Kirsten(3Wheeling Magazine)
Q&A with Racer Mike Coe
Q&A With Racer Brett Driscoll
Q&A With Scott Steger (Phase 5 Racing)
Q&A With Racer Mike Hallet
//ArrowChat Integreation Code //