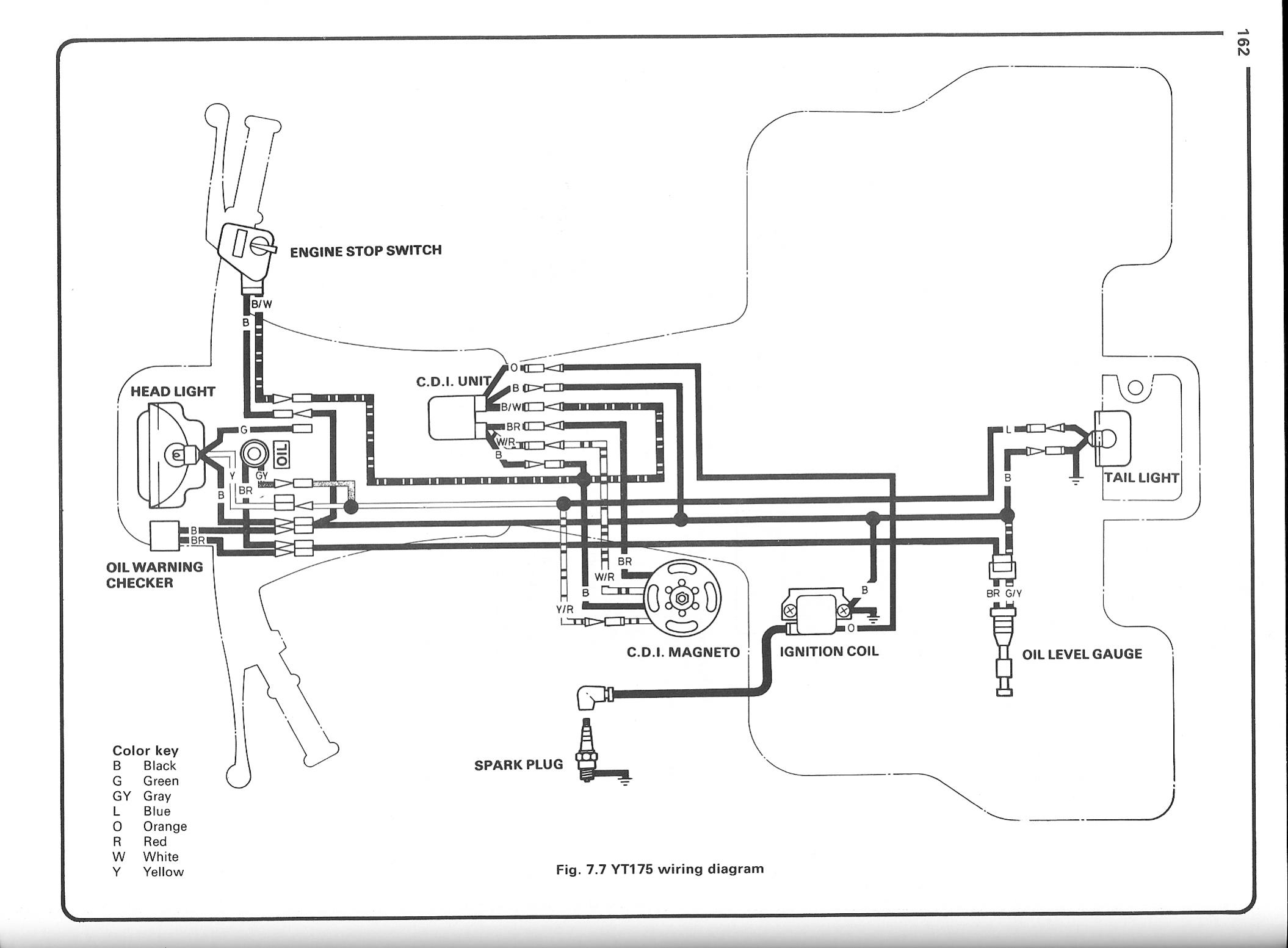
I am trying to find a Manual for a Yamaha 175 TriMoto
http://www.oscarmayer.net/atc/manual...oto_manual.pdf
vBulletin Message